一、概述
HZJ 系列管夾是目前國內管夾中綜合指標******的系列產品。適用于液壓、潤滑、氣動和高壓水系統管子的固定。系 統工作壓力可達 40MPa;工作溫度 -40~+250℃;適用管子外徑范圍較寬,可從φ 6mm 至φ 426mm。尤其對于具有振動源區域更經濟合理又安全可靠。它廣泛應用于冶金、礦山、化工、煤炭、重型機械、工程機械和農業機械等行業的液壓、潤滑、氣動和高壓水系統管路。
二、特點
1、HZJ 系列管夾具有抗振動、抗沖擊、夾持力強度高、重量輕、耐腐蝕、耐高溫、使用壽命長等特點、管夾主體 材料采用高牌號球墨鑄鐵精鑄而成;夾持面襯墊膠圈(板)材料根據工作溫度確定:工作溫度小于或等于 100℃時,采 用普通橡膠;工作溫度大于 100℃小于 150℃時,采用丁氰橡膠,工作溫度大于 150℃小于 250℃時,采用氟橡膠制造。底板材料采用整體鋼板制造,確保了底板與管夾、底板與基面(支架)或機體的連接強度。管夾與底板連接采用兩只螺栓(螺柱)緊固,便于維修或保養時的拆裝。
2、HZJ 系列管夾與國內外的塑料管夾、鋁合金管夾、鋼(鋼板)管夾相比,使用壽命是塑料管夾的 50 倍,是鋁合金管夾的 30 倍,是鋼板管夾的 15 倍。
3、HZJ 系列管夾現有 22 個規格,62 種管徑,適用管子外徑為φ 6mm~φ 426mm。
4、根據水平排列固定管子的數量不同,每種規格有兩類管夾,即單管夾和雙管夾;根據管夾與基面(支架)或機 體連接方式不同,每種規格的管夾有帶底板和不帶底板兩種。
5、根據管子上下排列的層數不同,同一規格的管夾有單層和雙層兩種,如排列需超出雙層以上的層數時,訂貨時請提出,上層管夾數量應等于或小于下層管子數。
6、HZJ 系列管夾外表面涂黑色或黃色油漆,亦可根據用戶需要涂油漆。
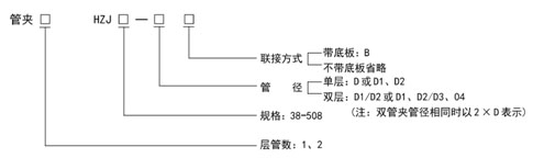
三、型號說明
1、型號:
.jpg)
2、標記示例:
(1)單管夾,單層,管徑D=18,帶底板
管夾1HZJ50-18B
(2)單管夾,雙層,上層管徑D1=18,下層管徑D2=22,帶底板
管夾1HZJ50-18/22B
(3)雙管夾,單層,管徑不同,D1=18,D2=22,帶底板
管夾2HZJ50-18、22B
(4)雙管夾,單層,管徑相同,D1=D2=18,帶底板
管夾2HZJ50-2×18B
(5)雙管夾,單層,管徑相同,D1=D2=18,不帶底板
管夾2HZJ50-2×18
(6)雙管夾,雙層,管徑不同,上層管徑D1=16,D2=18,下層管徑D2=20,D4=22,帶底板
管夾2HZJ-16、18/20、22B
(7)雙管夾,雙層,每層管徑相同,上層管徑D1=D2=18,下層管徑D3=D4=22,帶底板
管夾2HZJ-2×18/2×22B
(8)單、雙管夾,雙層,上層為單管夾,管徑D1=18,下層為雙管夾,管徑D2=D3=22,帶底板
管夾1/2HZJ50-18/2×22B
(9)雙管夾,雙層,管徑D1=16,D2=18, D3=D4=22,帶底板
管夾2HZJ50-16、18/2×22B
四、外形尺寸
|
產品
型 號
|
管子外徑
D、D1、D2
|
A
|
A1
|
B
|
B1
|
d
|
H
|
|
HZJ38
|
6、8、10、12、14、16
|
63
|
101
|
18
|
32
|
M8
|
50
|
|
HZJ50
|
16、18、20、22、25
|
75
|
125
|
20
|
36
|
M8
|
62
|
|
HZJ75
|
25、28、32、34、40、42
|
102
|
177
|
24
|
44
|
M10
|
89
|
|
HZJ100
|
42、48、50、60、63
|
130
|
230
|
32
|
52
|
M12
|
116
|
|
HZJ140
|
63、70、83、89、102
|
182
|
322
|
35
|
62
|
M12
|
168
|
|
HZJ148
|
102、108
|
188
|
336
|
36
|
56
|
M12
|
176
|
|
HZJ156
|
108、114
|
196
|
352
|
38
|
58
|
M14
|
184
|
|
HZJ166
|
114、127
|
206
|
372
|
42
|
60
|
M14
|
211
|
|
HZJ172
|
127、133
|
214
|
386
|
46
|
64
|
M14
|
221
|
|
HZJ182
|
133、140
|
224
|
406
|
50
|
68
|
M16
|
130
|
|
HZJ194
|
140、152
|
236
|
430
|
54
|
74
|
M16
|
246
|
|
HZJ201
|
152、159
|
248
|
449
|
56
|
76
|
M16
|
253
|
|
HZJ212
|
159、168
|
266
|
478
|
58
|
78
|
M18
|
268
|
|
HZJ263
|
168、194
|
292
|
530
|
60
|
80
|
M18
|
294
|
|
HZJ294
|
194、219
|
318
|
581
|
62
|
84
|
M18
|
323
|
|
HZJ319
|
219、245
|
348
|
639
|
66
|
88
|
M20
|
355
|
|
HZJ347
|
245、273
|
376
|
695
|
68
|
104
|
M20
|
387
|
|
HZJ347
|
273、299
|
405
|
752
|
76
|
112
|
M22
|
417
|
|
HZJ375
|
299、325
|
465
|
840
|
82
|
122
|
M24
|
463
|
|
HZJ408
|
325、351
|
506
|
914
|
90
|
130
|
M27
|
503
|
|
HZJ447
|
351、377
|
578
|
1025
|
98
|
142
|
M30
|
542
|
|
HZJ508
|
377、426
|
668
|
1176
|
108
|
152
|
M32
|
607
|
|
產品
型號
|
管子外徑
D、D1、D2
|
H1
|
H2
|
H3
|
h
|
L
|
L1
|
|
HZJ38
|
6、8、10、12、14、16
|
31
|
38
|
88
|
12
|
38
|
58
|
|
HZJ50
|
16、18、20、22、25
|
37
|
50
|
112
|
12
|
50
|
70
|
|
HZJ75
|
25、28、32、34、40、42
|
51.5
|
75
|
164
|
14
|
75
|
96
|
|
HZJ100
|
42、48、50、60、63
|
66
|
100
|
216
|
16
|
100
|
125
|
|
HZJ140
|
63、70、83、89、102
|
93
|
150
|
318
|
18
|
140
|
176
|
|
HZJ148
|
102、108
|
97
|
158
|
334
|
18
|
148
|
182
|
|
HZJ156
|
108、114
|
101
|
166
|
350
|
18
|
156
|
190
|
|
HZJ166
|
114、127
|
114.5
|
193
|
404
|
18
|
166
|
200
|
|
HZJ172
|
127、133
|
119.5
|
203
|
424
|
18
|
172
|
208
|
|
HZJ182
|
133、140
|
125
|
210
|
440
|
20
|
182
|
218
|
|
HZJ194
|
140、152
|
133
|
226
|
472
|
20
|
194
|
230
|
|
HZJ201
|
152、159
|
136.5
|
233
|
486
|
20
|
201
|
240
|
|
HZJ212
|
159、168
|
145
|
246
|
514
|
22
|
212
|
260
|
|
HZJ263
|
168、194
|
158
|
272
|
566
|
22
|
238
|
286
|
|
HZJ294
|
194、219
|
172.5
|
301
|
624
|
22
|
263
|
311
|
|
HZJ319
|
219、245
|
189.5
|
331
|
686
|
24
|
291
|
343
|
|
HZJ347
|
245、273
|
205.5
|
363
|
750
|
24
|
319
|
371
|
|
HZJ347
|
273、299
|
220.5
|
393
|
810
|
24
|
347
|
415
|
|
HZJ375
|
299、325
|
245.5
|
435
|
898
|
28
|
375
|
459
|
|
HZJ408
|
325、351
|
266.5
|
473
|
976
|
30
|
408
|
498
|
|
HZJ447
|
351、377
|
288.5
|
507
|
1049
|
35
|
447
|
567
|
|
HZJ508
|
377、426
|
321
|
572
|
1179
|
35
|
508
|
660
|
訂貨說明:
(1)鋼管外徑尺寸如不符合規格中的外徑系列時,可特殊訂貨。
(2)單管夾標注時,在產品型號前寫1;雙管夾標注時,在產品型號前寫2。
五、使用說明
1、管路布置在設備上時,可采用帶底板的管夾,底板直接焊接在設備上。
2、管路布置在地溝內,溝的側壁上有埋設件(鋼板)。當采用帶底板的管夾時,把底板焊在槽鋼上槽鋼焊在埋鋼上,見圖 1。當采用不帶底板的管夾時,管夾用螺栓連接在槽鋼上,這時槽鋼上要鉆孔。管夾一般采用一列布置,亦可交錯布置。
3、管路沿地溝的側壁布置,壁上有埋設件,管夾的底板焊在槽鋼上,槽鋼焊在埋設件上,見圖 2。
4、管路布置在地溝側壁的支架上,支架焊在埋設件上,管夾的底板焊在支架上,管夾懸臂較大時要注意支架的強度,見圖 3。
|